手钻的原理_jpg手钻 jpg格式手钻素材图片 jpg手钻设计模板 我图网
jpg手钻 jpg格式手钻素材图片 jpg手钻设计模板 我图网

JPG,120x210,231KB,249_437
木工爱好者仿雕刻机设计手钻变台钻支架

JPG,286x276,191KB,260_251
木工爱好者仿雕刻机设计手钻变台钻支架

JPG,720x960,128KB,250_333
木工爱好者仿雕刻机设计手钻变台钻支架

JPG,600x450,129KB,333_250
厂家直销供应手电钻外壳 模具设计开发 手钻塑胶手柄厂家直销

JPG,820x594,128KB,345_250
气动手钻设计模型三视图

JPG,816x449,231KB,456_250
电锤的工作原理 电锤如何正确使用
JPG,500x420,231KB,298_250
旋挖知识图解旋挖钻机锁杆的使用原理

JPG,820x623,231KB,328_250
手钻机械设计模型四视图

JPG,800x657,231KB,305_250
第二代 涡轮式自驱动精密手钻(可夹钻头0.3mm-3mm)_ 模型的好帮手,超高的同心度与精密度,第二代_ 独特手压式涡轮自驱动原理,高效快捷_ (可夹钻头_ 钻头需另外购买
JPG,600x327,231KB,460_250
电锤是利用活塞运动的原理,压缩气体冲击钻头,不需要手使多大的力气,可以在混凝土、砖、石头等硬性材料上开6--100mm的孔,电锤在上述材料上开孔效率较高,但它不能在金属上开孔.

JPG,1273x955,132KB,359_269
永远 牌充电钻扭力调节机构原理和维修

JPG,1306x979,128KB,333_250
永远 牌充电钻扭力调节机构原理和维修

JPG,300x400,167KB,250_333
开榫机的原理是一把正方形的刀围着一个钻头,用于方孔和方槽的钻孔.

JPG,500x500,132KB,255_255
冲击钻和电锤的区别,电锤品牌,电锤故障维修,电锤工作原理 齐家网

JPG,612x387,128KB,395_250
利用斜楔原理设计了一个能自锁的双面凸轮机构,下凸轮是定轮,上凸轮通过手柄带动回转,上不与推力滚子轴承连接,降低了回转阻力,该机构升力比4.1,输入很小的力即可得到较大的力,且自锁,当松开时,反向回转,通过弹簧可以轻易弹开自锁.

JPG,315x359,232KB,250_285
手钻也可以搭配鬃刷和钢丝刷清理金刚,原理就是用电动替换手动,还可以多角度清理.

JPG,360x258,231KB,349_250
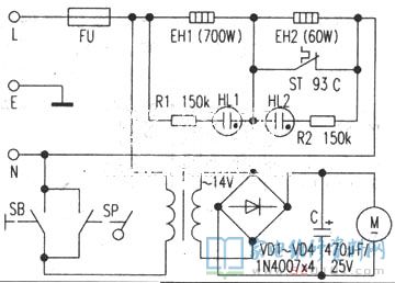
名钻电热水瓶电路原理与维修

JPG,640x427,231KB,374_250
开榫机的原理是一把正方形的刀围着一个钻头,用于方孔和方槽的钻孔.

JPG,640x340,128KB,471_250
开榫机的原理是一把正方形的刀围着一个钻头,用于方孔和方槽的钻孔.